Линейка устройств плавного пуска УПП2 обеспечивают управление пуском и остановкой электродвигателя мощностью до 110 кВт в режиме плавного нарастания напряжения и разработаны для использования с внешним устройством защиты электродвигателя.
Особенности и преимущества линейки УПП2:
- Легкая установка на DIN-рейку устройств до 30 кВт.
- Встроенный байпас.
- 2- или 3-проводное управление запуском/остановом.
- Отличный ресурс по запускам (до 4xIном в течение 20 секунд при тяжелом режиме работы).
- Совместимость с системами электропитания с соединением по схеме «треугольника» и заземлением.
Основные параметры
|
Параметр |
Значение |
|
Пусковой крутящий момент |
0...75 % Мном |
|
Время разгона |
2...20 сек |
|
Время торможения |
2...20 сек |
|
Управляющее напряжение |
110...240 В (2-проводное управление) и 380...440 В (3-проводное управление) переменного тока |
|
Сетевое напряжение |
200...440 В |
|
Степень защиты |
IP20 (до 30 кВт), IP00 (30...110 кВт) |
|
Тиристорное управление по двум фазам |
|
|
Параметрирование при помощи трех поворотных переключателей |
|
Модификации УПП2 и их характеристики
|
Модификация |
Мощность, кВт |
Номинальный ток, А |
|
|
Нормальный режим |
Тяжелый режим |
||
|
УПП2-7К5-В |
7,5 |
18 |
16 |
|
УПП2-15К-В |
15 |
34 |
31 |
|
УПП2-18К-В |
18 |
42 |
37 |
|
УПП2-22К-В |
22 |
48 |
46 |
|
УПП2-30К-В |
30 |
60 |
48 |
|
УПП2-37К-В |
37 |
75 |
67 |
|
УПП2-45К-В |
45 |
85 |
72 |
|
УПП2-55К-В |
55 |
100 |
92 |
|
УПП2-75К-В |
75 |
140 |
116 |
|
УПП2-90К-В |
90 |
170 |
138 |
|
УПП2-110К-В |
110 |
200 |
160 |
Тяжелый режим подразумевает перегрузку 400 % Iном более 6 секунд.
Диаграмма работы УПП2
Технические характеристики
|
Параметр |
Значение |
|
Питающая сеть, В |
3×200...440 В АС (+ 10 % / -15 %) |
|
Частота электропитания, Гц |
45...66 |
|
Управляющее напряжение |
110...240 В (2-проводное подключение) 380...440 В (3-проводное подключение) |
|
Входные управляющие клеммы |
|
|
Клемма пуска N1 |
Нормально-разомкнутая, макс. 300 В АС |
|
Клемма останова N2 |
Нормально-замкнутая, макс. 300 В АС |
|
Выходные реле |
|
|
Линейный контактор (клеммы 13 и 14) |
Нормально-разомкнутые, 6 А, 30 В DC, активная нагрузка / 2 А, 400 В AC |
|
Степень защиты |
IP20 – до 30 кВт, IP00 – 30...110 кВт |
|
Условия эксплуатации |
|
|
Диапазон рабочих температур |
-10...+ 60°С |
|
Относительная влажность |
5...95 % |
|
Вибрации |
0,7g |
По ЭМС соответствует нормам, класс А по ГОСТ Р 51318.22
Модификации УПП2 и их характеристики
|
Модификация |
Мощность, кВт |
Номинальный ток, А |
Допустимая кратность пускового тока, % |
Время между запусками, с |
|
|
Нормальный режим |
Тяжелый режим |
||||
|
УПП2-7К5-В |
7,5 |
18 |
16 |
400 |
354 |
|
УПП2-15К-В |
15 |
34 |
31 |
||
|
УПП2-18К-В |
18 |
42 |
37 |
||
|
УПП2-22К-В |
22 |
48 |
46 |
||
|
УПП2-30К-В |
30 |
60 |
48 |
||
|
УПП2-37К-В |
37 |
75 |
67 |
594 |
|
|
УПП2-45К-В |
45 |
85 |
72 |
||
|
УПП2-55К-В |
55 |
100 |
92 |
||
|
УПП2-75К-В |
75 |
140 |
116 |
||
|
УПП2-90К-В |
90 |
170 |
138 |
||
|
УПП2-110К-В |
110 |
200 |
160 |
||
Тяжелый режим подразумевает перегрузку 400 % Iном более 6 секунд.
Модификации
![]()
Габаритные и установочные размеры
|
Модификация |
Размеры, мм (В×Ш×Г) |
Габаритные размеры |
Масса, кг |
|
УПП2-7К5-В УПП2-15К-В УПП2-18К-В УПП2-22К-В УПП2-30К-В |
203×98×163 |
2 |
|
|
УПП2-37К-В УПП2-45К-В УПП2-55К-В |
215×145×191 |
4,3 |
|
|
УПП2-75К-В УПП2-90К-В УПП2-110К-В |
240×145×191 |
6,1 |
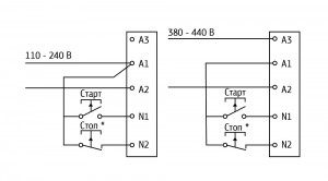
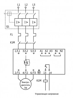
Схема электрических соединений
Подбор УПП под задачу
Подбор УПП производится по току и типу применения. Номинальные токи УПП приведены в табл.1, справочная информация о режимах работы УПП в зависимости от применения приведена в табл. 2.
Таблица 1. Номинальные токи УПП2
|
Модификация |
Мощность, кВт |
Номинальный ток, А |
Допустимая кратность пускового тока, % |
Время между запусками, с |
|
|
Нормальный режим |
Тяжелый режим |
||||
|
УПП2-7К5-В |
7,5 |
18 |
16 |
400 |
354 |
|
УПП2-15К-В |
15 |
34 |
31 |
||
|
УПП2-18К-В |
18 |
42 |
37 |
||
|
УПП2-22К-В |
22 |
48 |
46 |
||
|
УПП2-30К-В |
30 |
60 |
48 |
||
|
УПП2-37К-В |
37 |
75 |
67 |
594 |
|
|
УПП2-45К-В |
45 |
85 |
72 |
||
|
УПП2-55К-В |
55 |
100 |
92 |
||
|
УПП2-75К-В |
75 |
140 |
116 |
||
|
УПП2-90К-В |
90 |
170 |
138 |
||
|
УПП2-110К-В |
110 |
200 |
160 |
||
Тяжелый режим подразумевает перегрузку 400% Iном более 6 секунд.
Таблица 2. Режимы работы УПП2 в зависимости от применения
|
Тип механизма |
Режим (нормальный/тяжелый) |
|
Вентилятор центробежный |
Нормальный |
|
Вентилятор высокого давления |
Тяжелый |
|
Дробилка |
Нормальный |
|
Компрессор |
|
|
Компрессор винтовой (без нагрузки) |
|
|
Конвейер ленточный (незагруженный) |
|
|
Конвейер ленточный (загруженный) |
Тяжелый |
|
Конвейер вертикальный |
Нормальный |
|
Лебедка |
|
|
Миксер высокоскоростной |
|
|
Миксер низкоскоростной |
|
|
Мешалка для жидкостей |
Тяжелый |
|
Насос центробежный |
|
|
Насос погружной |
|
|
Пилорама |
Нормальный |
|
Пресс |
|
|
Сепаратор |
|
|
Станок сверлильный, токарный |
|
|
Строгальная машина |
|
|
Шнек |
Тяжелый |
Быстрый старт
ОВЕН УПП2 позволяет задать 3 параметра: время разгона, время замедления и пусковой момент. Выбор производится с помощью трех поворотных переключателей.

Пусковой момент (30...75 %, начальное значение 50 %) определяет пусковой крутящий момент при подаче команды ПУСК.
Время разгона (2...20 с, начальное значение 10 с) определяет время, отведенное для постепенного нарастания напряжения до достижения значения напряжения в электросети. Настраивается для оптимизации ускорения вращения электродвигателя и / или пускового тока. Короткое время, отведенное для плавного нарастания напряжения, приводит к более быстрому ускорению вращения и более высоким пусковым токам. Более длинные интервалы времени, отведенного для нарастания напряжения, приводят к более медленному ускорению и более низким пусковым токам.
Время замедления (2...20 с, начальное значение 0 с) устанавливает длительность постепенного снижения напряжения при плавной остановке электродвигателя. Функция плавной остановки увеличивает время замедления электродвигателя путем постепенного снижения напряжения, подаваемого на электродвигатель, когда подана команда на его остановку.
Индикация
Прибор имеет два индикатора: Ready (Готово) и Run (Работа).
Описание состояний индикаторов
|
Светодиод |
Выключен |
Включен |
Мигает |
|
Ready (Готово) |
Отсутствует управляющее электропитание |
Готово |
Устройство отключено |
|
Run (Работа) |
Двигатель не работает |
Двигатель работает на полной скорости |
Запуск или останов двигателя |
Монтаж
Комплектность
- Прибор
- Руководство по эксплуатации
- Паспорт и гарантийный талон
| Основные | |
|---|---|
| Производитель | ОВЕН |
| Страна производитель | Россия |
| Пользовательские характеристики | |
| Состояние | Новое |
| Тип | УПП2 общепромышленные устройства плавного пуска |
- Цена: Цену уточняйте


